#806 FC-51 IR Obstacle Avoidance Sensor Module
Testing a common infrared obstacle avoidance sensor module, and reviewing the behaviour of the LM393-based comparator circuit when used directly or with a microcontroller (Arduino). Includes suggestions for practical use.

Notes
This is a common infrared obstacle avoidance sensor module, often referred to as the “FC-51”, “MH-B” or with the branding “MH-Sensor-Series Flying-fish”. As yet, I’ve been unable to determine the original designer or manufacturer of the modules. They are widely available - I purchased the module used here from an aliexpress seller for SG$1.03 in Dec-2025.

Specifications
I haven’t found an original datasheet for the module, however all sellers provide a similar details.
Product Description:
- Product name: infrared obstacle avoidance module (from 2 to 30cm adjustable)
- Product size: 31.3mm X 14.2mm X 6.6mm (length x width x height)
- Board color: blue
- Product weight: 3.42g (including packaging)
Use:
- When no obstacle detected:
- OUT port level is high (5V)
- green obstacle detector LED is off
- When no obstacle detected, circuit board on the green light is lit, the OUT port at the same time
- OUT port level is low (0V)
- green obstacle detector LED is on
- Obstacles can be detected from 2-30cm, with a 35° maximum angle of detection
- Detection distance can be adjusted with the potentiometer:
- clockwise increases the detection distance
- counter-clockwise reduces the detection distance
- Detection is performed with active infrared reflection, therefore the reflectivity, size and shape of the target will affect the detection range.
- The sensor module output port OUT can be directly connected to the microcontroller I/O port, can also direct drive a 5V relay for example
- Uses an LM393 comparator
- Can use 3.3V to 5V DC power. When powered, the power indicator LED will be on.
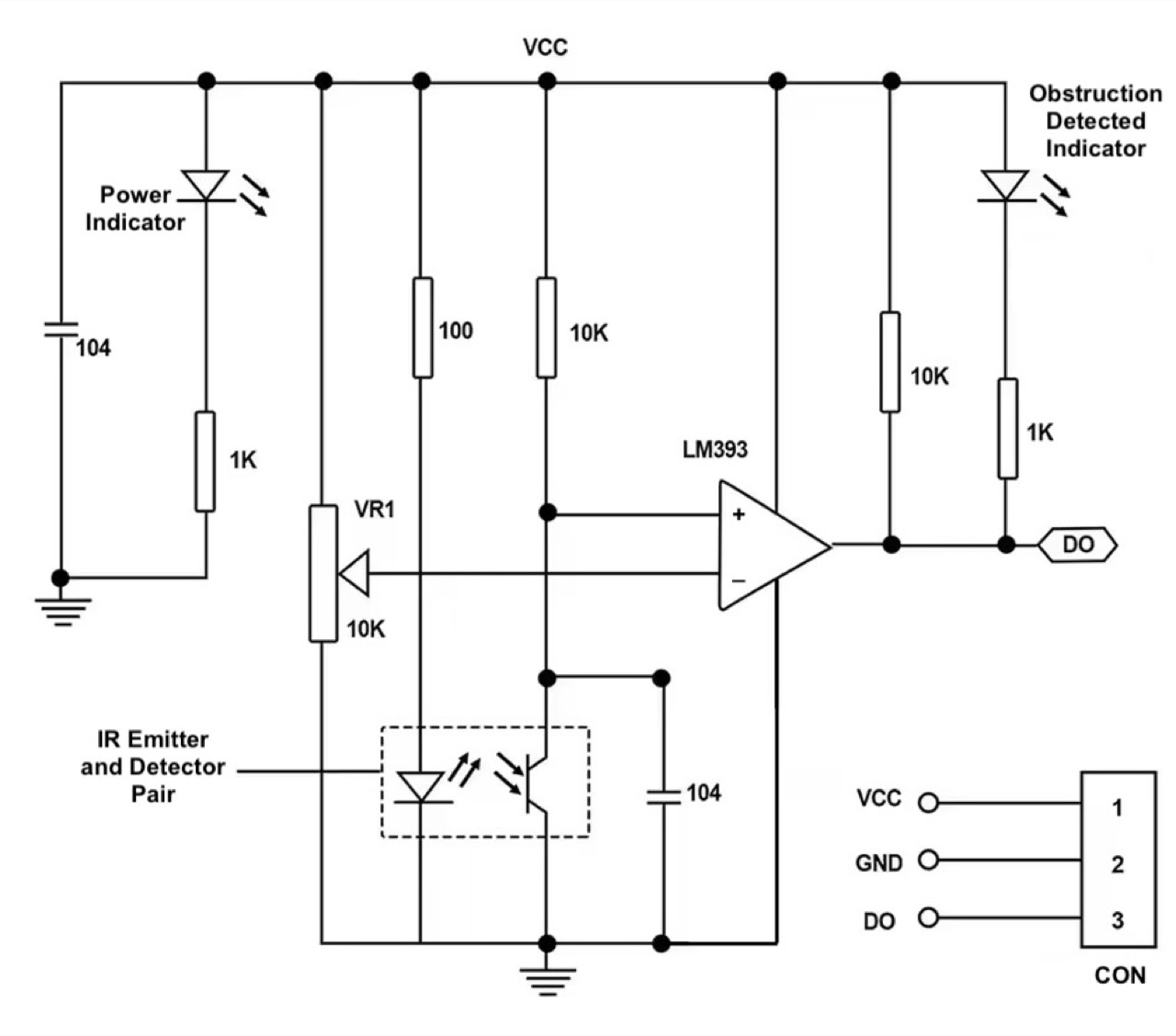
Module schematic:

The LM393 is used in simple comparator mode without feedback. It compares the received IR signal with the threshold set with the potentiometer. LM393 package details:

Initial Module Tests
Although primarily intended to be used with a microcontroller, the module provides a binary signal that could be used in any appropriate circuit.
The output has a built-in 10kΩ pull-up and output indicator LED, so the main concern is to provide a relatively high-impedance load so as to avoid floating the output between states.
For initial testing with the module, I have added an external nFET to drive a “clear” indicator LED:
| Obstacle | Built-in LED | External LED |
|---|---|---|
| Clear | OFF | ON |
| Detected | ON | OFF |
Designed with Fritzing: see fc-51-basic-test.fzz.


Setup on a breadboard. This is the “clear” state (nothing detected):

A scope trace showing a series of object occlusions. The first few at close range show clear on/off transitions, but the 5th showing oscillation as I try I test at maximum range.

Transition captured at close range:

When set for long range, I can still get reliable object detection up to about 30cm within a cone of about 35˚:

However, at long range, there can be significant crossover oscillation:

Using the Module with an Arduino
Most people are probably using this module with a microcontroller. Let’s do some simple tests with an Arduino:
- detector powered from the Arduino 5V rail
- detector output connected to Arduino pin 2, as this supports hardware interrupts
- the built-in LED on pin 13 is used to indicate detector state
Designed with Fritzing: see fc-51-sensor-module.fzz.


Setup with a breadboard to facilitate connecting a scope to the signals:

The Sketch
The sketch implements a simple hardware interrupt-driven scheme but with hysteresis to avoid crossover oscillation:
- an on-change interrupt sets a
detector_flag - the
getDetectorStatefunction- reads a new detector state if a change has been flagged since the last call
- returns the current detector state
- the main loop polls the detector state every 100ms.
/*
FC-51 IR Obstacle Avoidance Sensor Module Demo
For info and circuit diagrams see https://github.com/tardate/LittleArduinoProjects/tree/main/Electronics101/IR/fc-51-sensor-module
*/
const int LED_PIN = 13;
const int DETECTOR_PIN = 2;
const int DELAY = 100;
volatile bool detector_flag = HIGH;
bool detector_state = LOW;
/*
* On detector trigger, set flag
*/
void detectorInterrupt() {
detector_flag = HIGH;
}
/*
* Return the current detector state. HIGH - obstacle detected, LOW - no obstacle
* Reads new value if a change has been detected
*/
bool getDetectorState() {
if (detector_flag) {
detector_state = !digitalRead(DETECTOR_PIN);
detector_flag = LOW;
}
return detector_state;
}
/*
* Command: one-time setup
*/
void setup() {
pinMode(LED_PIN, OUTPUT);
pinMode(DETECTOR_PIN, INPUT);
attachInterrupt(digitalPinToInterrupt(DETECTOR_PIN), detectorInterrupt, CHANGE);
}
/*
* Command: main loop
*/
void loop() {
digitalWrite(LED_PIN, getDetectorState());
delay(DELAY);
}
Arduino Test Results
Capturing the behaviour on a scope:
- CH1 (Yellow) - detector output (offset -5V)
- CH2 (Blue) - Arduino output pin13 (offset +1V)
One can see the sketch effectively dampening the response:

Conclusions
The FC-51 (or similar) modules are simple and quite effective. The circuit uses basic components and can easily be made oneself, but probably not cheaper!
From tests:
- When set for short range detection (under 20cm), detection transitions are generally quite clean
- When set for long range detection (up to 30cm and beyond), there can be significant crossover oscillation
Practical considerations:
- Use the shortest range detection possible to ensure clean transitions
- For longer range detection, may need dampening or de-bouncing in hardware or code to avoid ringing/oscillation at transition
- or better yet, redo the circuit with feedback, as explained in LEAP#803 LM339 Inverting Comparator
- I did note that sunlight and even bright LED lamps can interfere with the reading. One may need to shield from light outside the cone of focus.
Credits and References
- Example aliexpress sellers:
- LM393 Dual Differential Comparator